河南山川环保科技有限公司

选矿知识
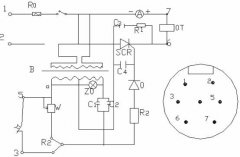
选矿设备可控硅控制器的工作原理

选矿设备可控硅控制器的工作原理

选矿设备可控硅控制器和电磁振动给料机配套使用,用来控制给料机的产量,该选矿设备主要用于电磁式振动设备。 由于 选矿设备 电磁振动给料机的给料随振幅的大小而相应变···

10

2017-03

褐铁矿选矿设备与海砂选铁设备不同之处

褐铁矿选矿设备与海砂选铁设备不同之处

褐铁矿选矿设备与海砂选铁设备工艺之处有很多不同,褐铁矿有时候根据原矿的性质采用重选或者磁选、焙烧等工艺,而海砂选铁粗选则采用磁选即可解决问题,再细则需采用磨矿磁···

10

2017-03

浅谈棒磨机的空负荷试车

浅谈棒磨机的空负荷试车

棒磨机经过空负荷盘车确认合格后,即可进行空负荷(不加球,不给料)试车,这里我们开元机械为大家介绍一下棒磨机的空负荷试车,棒磨机的空负荷试车非常重要,决定着棒磨机···

10

2017-03

开元湿式圆筒磁选机简介

开元湿式圆筒磁选机简介

湿式磁选机概述(专家咨询电话:18937112666) 一、湿式磁选机是选矿行业中使用*广泛的、通用性高的机种之一,使用于再利用粉状粒体中的除去铁粉等,湿式磁选···

10

2017-03

褐铁矿选矿设备电控柜操作说明

褐铁矿选矿设备电控柜操作说明

这里主要介绍一下电控柜的操作说明和安装须知,我们开元是专业生产 褐铁矿选矿设备 的厂家,用实际求得客户的信懒,根据客户的原矿要求为客户搭配*佳的褐铁矿选矿设备,···

10

2017-03

干式磁选机机械行业标准要求

干式磁选机机械行业标准要求

1、干式磁选机应符合本标准的要求,并按照经规定程序批准的图样及技术文件制造。 2、干式磁选机所有零件应检验合格,外购件、外协件应有合格证明书,方可进行装配。 3···

10

2017-03

棒磨机整机性能行业要求

棒磨机整机性能行业要求

1、棒磨机主要技术参数应符合本标准规定且适应于系统工艺的要求。 2、 棒磨机 筒体焊缝不准通过人孔和螺钉孔,其焊缝质量不应低于JB/T 5000.3-1998中···

10

2017-03

河沙选矿设备粗选机组的运行

河沙选矿设备粗选机组的运行

一、河沙选矿设备粗选机组的运行 1、运行前的准备工作: a、选矿机械的润滑,各润滑点及说明书规定润滑。 b、带式输送机空载运行,巡视输送带摆动情况,纠偏机械是否···

10

2017-03

XCT921磁选机使用说明书

XCT921磁选机使用说明书

一、简 介: 我公司生产的XCT永磁筒式顺流湿式 磁选机 适用于粒度6mm以下的磁铁矿、磁黄铁矿、焙烧矿、钛铁矿等物料的湿式磁选,也用于煤、非金属矿、建材等物料···

10

2017-03

棒磨机主要用在哪里?

棒磨机主要用在哪里?

答:棒磨机是依靠棒的压力和磨剥力把矿石磨碎的。当棒打击矿石时,首先是打碎粗粒,然后才磨碎较小的矿粒;棒与棒之间是线接触,而球和球之间是点接触,因此,当棒沿筒壁转···

10

2017-03

选矿厂初步设计用到的选矿设备

选矿厂初步设计用到的选矿设备

1、选矿工艺 1.1、设计规模 选矿厂设计生产能力为年处理原矿10万t/a。 产品方案为铁精矿,细度为-200目70%以上,全铁品位>62.5%,金属回收率为8···

10

2017-03

弱磁铁矿选矿设备焙烧工艺

弱磁铁矿选矿设备焙烧工艺

弱磁铁矿,顾名思议,就是磁性较弱的磁铁矿,当然其配备的选矿设备与磁铁矿也有所不同,除了磁选工艺外,也可以采用焙烧工艺利用化学还原法对弱磁铁矿进行焙烧,*终得到符···

10

2017-03

网站首页 电话咨询 返回顶部